
Многие бензогенераторы, особенно маломощные модели до 3 кВт, изначально не комплектуются стартером и системой электрозапуска. Это создаёт сложности при эксплуатации в холодное время года или в труднодоступных местах. Установка стартера на такой генератор требует точного подхода к механической и электрической части.
Перед началом установки необходимо убедиться в наличии места для крепления стартера. Как правило, посадочное место под венец шестерни стартера располагается на маховике, но в бюджетных моделях оно отсутствует. В этом случае потребуется замена маховика на аналогичный от модели с электрозапуском. Совместимость можно уточнить по маркировке двигателя – например, для генераторов с двигателями типа Honda GX160 совместимы маховики от китайских аналогов Loncin, Zongshen и др.
Крепление стартера осуществляется через адаптер или проставку, изготовленную индивидуально. Расстояние между осями крепёжных отверстий должно совпадать с геометрией двигателя. Для точной фиксации важно использовать не менее трёх точек крепления. Болты фиксируются с использованием резьбового герметика для исключения самооткручивания при вибрации.
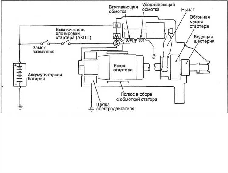
После установки механической части следует перейти к подключению электрики. Минимальный набор – аккумулятор 12 В, реле стартера и кнопка запуска. Сечение проводов от аккумулятора к стартеру должно быть не менее 6 мм², а длина минимальна, чтобы избежать падения напряжения. Реле стартера устанавливается ближе к двигателю, но вдали от зон нагрева. Контактная группа кнопки должна быть рассчитана на ток не менее 10 А.
Отдельное внимание уделяется заземлению: корпус генератора и минусовая клемма аккумулятора должны быть надёжно соединены через медный провод не менее 10 мм². Без правильного заземления возможны ложные срабатывания реле и выход из строя электронной части стартера.
Выбор подходящего стартера для конкретной модели генератора

Перед подбором стартера необходимо определить точную модель генератора и параметры его двигателя. Основные критерии: тип двигателя (одно- или двухтактный), рабочий объем, номинальное напряжение и способ запуска.
Для генераторов с двигателями до 200 см³ подойдет стартер мощностью 0.6–0.8 кВт. При объеме 200–400 см³ необходим стартер от 1.0 до 1.2 кВт. Для мощных установок свыше 400 см³ выбирается стартер не менее 1.5 кВт.
Если на генераторе предусмотрен ручной запуск, потребуется стартер, который можно установить без изменения конструкции картера. В этом случае важны размеры фланца и длина вала. Измерьте расстояние между крепежными отверстиями и длину выступающего вала – ошибки здесь приведут к невозможности монтажа.
Учитывайте направление вращения стартера – оно должно соответствовать коленвалу двигателя. Большинство китайских генераторов используют правое вращение, но встречаются исключения.
Важно подобрать стартер с соответствующим передаточным числом бендикса. Слишком высокое передаточное число не даст достаточного крутящего момента для запуска, а слишком низкое приведет к перегрузке стартера.
Необходима также совместимость по напряжению: 12 В – стандарт для большинства бытовых генераторов. В случае применения нестандартных схем питания (например, 24 В) стартер должен соответствовать этим условиям, иначе перегрев и выгорание обмоток неизбежны.
Рекомендуется выбирать стартеры с металлическим корпусом, защищенные от пыли и влаги, особенно при установке на открытых рамах генераторов. Проверяйте наличие маркировки и технических характеристик на корпусе – отсутствие этих данных косвенно указывает на низкое качество изделия.
Определение места крепления стартера на корпусе генератора

Перед установкой стартера необходимо точно определить зону крепления на корпусе генератора, исходя из конструкции и наличия подходящих плоскостей. Наиболее предпочтительное место – область вблизи маховика, где обеспечивается прямое зацепление с зубчатым венцом.
Первично осмотрите корпус генератора на наличие литых усилений или технологических площадок с толщиной металла не менее 5 мм. Такие зоны обеспечивают достаточную прочность для фиксации стартера и устойчивость к вибрации. Важно исключить участки с ребрами охлаждения, перегородками и зонами, близкими к обмоткам статора.
Контроль осевого совмещения – обязательный этап. Ось стартера должна точно совпадать с осью вала, иначе произойдёт быстрый износ шестерни и венца. Для разметки используйте лазерный центрировщик или калиброванное лекало. Допустимое отклонение – не более 0,3 мм по оси зацепления.
При отсутствии готовых отверстий, разметку проводят с учётом размещения кронштейна, обеспечивающего жёсткое трёхточечное крепление. Диаметр болтов – от 8 до 10 мм, с шагом резьбы не грубее М1,25. Не допускается крепление к крышке подшипника – это приведёт к разбалансировке узла и повреждению подвижных элементов.
Рекомендуется предварительно собрать макетное крепление с использованием пластиковых шаблонов, чтобы оценить доступность монтажа, прокладки кабелей и отсутствие помех другим узлам генератора. Убедитесь, что стартер не перекрывает вентиляционные каналы и не мешает обслуживанию узлов генератора.
Изготовление и установка переходной монтажной пластины

Для надёжной установки стартера на генератор, лишённый штатного узла, требуется переходная монтажная пластина, точно адаптированная к геометрии корпуса генератора и фланца стартера.
Изготовление начинают с замера расстояний между крепёжными отверстиями на корпусе генератора и стартера. Штангенциркулем измеряют диаметр посадочного отверстия, глубину посадки и вылет вала. Все значения фиксируют с точностью не менее 0,1 мм.
Заготовку вырезают из листа стали толщиной не менее 8 мм, чтобы исключить деформации при пусковых нагрузках. Оптимален материал – сталь марки Ст3 или аналогичная конструкционная углеродистая сталь.
Разметку отверстий производят с учётом эксцентриситета, если стартер не совпадает по оси с валом генератора. После сверления и фрезеровки посадочного окна выполняется примерка: стартер должен вставляться без усилий, а прижиматься к корпусу без перекоса.
Фиксацию пластины к генератору осуществляют болтами М10 с прочностью не ниже 10.9. Резьбовые отверстия в корпусе генератора нарезают метчиком соответствующего шага, применяя машинное масло для снижения износа инструмента.
После установки переходной пластины проверяют соосность стартера и вала. При отклонении более 0,2 мм по окружности следует устранить перекос, используя регулировочные шайбы или корректируя отверстия.
Финальным этапом служит затяжка всех резьбовых соединений с моментом 50–60 Н·м и нанесение фиксатора резьбы на резьбовую часть болтов. Монтаж проверяют пуском: стартер не должен заедать, а сцепление с маховиком должно происходить мгновенно.
Подключение стартера к маховику или валу генератора
Для передачи крутящего момента от стартера к генератору необходимо обеспечить жёсткое и соосное соединение с валом или маховиком. Оптимально использовать редукторный стартер с бендиксом, обеспечивающим временное зацепление при пуске.
Если генератор оснащён маховиком, его зубчатый венец должен соответствовать модулю шестерни стартера. Расхождение более 0,2 мм по межосевому расстоянию приводит к быстрому износу. При отсутствии венца устанавливается дополнительный зубчатый диск, центрированный по наружной обточке маховика и закреплённый на болтах с фиксацией резьбовым герметиком.
При подключении к валу без маховика используют муфту обгонного типа или эластичную муфту с компенсатором биения. Жёсткая муфта допустима только при идеально соосной установке и минимальных вибрациях.
Ниже приведены рекомендации по типу соединения в зависимости от конструкции:
| Тип генератора | Способ подключения стартера | Особенности |
|---|---|---|
| С маховиком с венцом | Шестерня стартера с бендиксом | Точное совмещение модуля зубьев и межосевого расстояния |
| С маховиком без венца | Установка зубчатого диска | Центровка по токарной обработке, фиксация на болтах |
| Без маховика | Муфта на вал | Использование обгонной или эластичной муфты, балансировка обязательна |
Перед установкой проверяется биение соединения (не более 0,05 мм) и плавность зацепления. Недопустимы люфты и перекосы – они приводят к заклиниванию стартера или обрыву зубьев. После сборки выполняется тестовый запуск с контролем тока потребления и времени включения стартера.
Организация электропитания и системы управления стартером

Для корректной работы стартера на генераторе без штатного узла необходимо предусмотреть стабильное электропитание и надёжную схему управления запуском. Пренебрежение этими аспектами приводит к перегреву, ложным срабатываниям или поломке узлов.
- Используйте аккумуляторную батарею ёмкостью не менее 60 А·ч с пусковым током от 500 А. Это обеспечит достаточный ток на момент старта без провалов напряжения.
- Питание стартера должно осуществляться по отдельному проводу сечением не менее 25 мм², напрямую от АКБ, через предохранитель номиналом 150–200 А.
- Масса должна подключаться непосредственно к корпусу генератора, используя медный провод сечением не менее 25 мм² и болтовое соединение.
Система управления должна обеспечивать однозначный и безопасный запуск. Применяется реле стартера с током контактов от 70 А. Запуск инициируется кнопкой или дистанционным модулем с фиксацией состояния.
- Между управляющим выходом кнопки запуска и обмоткой реле обязательно устанавливается предохранитель на 5–10 А.
- Для предотвращения повторного запуска при работающем двигателе рекомендуется установить реле блокировки, активируемое от напряжения генератора (например, от сигнала с обмотки возбуждения).
- Желательно использовать реле времени (0,5–2 с) для автоматического отключения стартера при неудачном запуске, чтобы избежать перегрева.
Все соединения должны выполняться при помощи клемм с термоусадкой. Применение скруток недопустимо. Проводка прокладывается вдали от горячих и движущихся частей, с обязательной фиксацией каждые 20–30 см.
Проверка работы стартера в условиях нагрузки

Для оценки корректности работы стартера на генераторе без штатного узла необходимо провести тест под реальной нагрузкой. Подключите стартер к аккумуляторной батарее с напряжением не ниже 12 В и установите нагрузку, имитирующую сопротивление ротора генератора в рабочем режиме. Оптимальная нагрузка – ток порядка 150–200 А, соответствующий пусковому усилию.
Измерьте ток потребления стартера при включении. Нормальный показатель находится в диапазоне 120–220 А в течение первых 3–5 секунд работы. Если ток превышает 250 А, вероятны проблемы с обмотками или залипание щёток. При значениях ниже 100 А стартер может не создавать достаточного крутящего момента для запуска генератора.
Контролируйте напряжение на клеммах аккумулятора во время пуска. Падение ниже 10 В свидетельствует о высоком внутреннем сопротивлении цепи или износе аккумулятора. В таких условиях проверка стартера недостоверна, требуется устранение источника падения напряжения.
Температурный режим стартера важен для оценки стабильности работы. После пяти циклов запуска подряд с интервалом в 30 секунд температура корпуса не должна превышать 70°C. Перегрев указывает на чрезмерную нагрузку или нарушение в системе охлаждения.
Рекомендуется использовать цифровой амперметр с высокой точностью и вольтметр с быстрым откликом для фиксации пиковых значений. Отклонения от указанных параметров требуют диагностики и возможной замены стартера или корректировки схемы подключения.
Возможные неисправности и способы их устранения после установки

После монтажа стартера на генератор без штатного узла могут возникнуть специфические проблемы, связанные с конструктивными особенностями и отсутствием заводских регулировок.
- Стартер не срабатывает или срабатывает с задержкой:
- Проверьте надежность подключения проводки – часто нарушается контакт на клеммах, особенно если использовались переходники.
- Осмотрите механизм включения (бендикс) на наличие заеданий и загрязнений, при необходимости очистите и смажьте специальной смазкой на основе лития.
- Убедитесь в достаточном напряжении аккумулятора – при падении ниже 11.5 В пусковой ток может быть недостаточным.
- Стартер крутит, но генератор не запускается:
- Проверьте правильность подключения цепи возбуждения генератора, поскольку отсутствие штатного узла часто требует доработки или перенастройки проводки.
- Проверьте состояние и натяжение ремня привода стартера и генератора, особенно если передача вращения происходит через ременную передачу.
- Проверьте отсутствие механических блокировок в роторе генератора, которые могли возникнуть при монтаже.
- Избыточный шум и вибрация при работе стартера:
- Проверьте правильность выравнивания посадочных поверхностей стартера и вала генератора – несовпадение осей вызывает вибрации.
- Осмотрите зубья бендикса и зубчатого венца генератора на износ или повреждения, при обнаружении замените изношенные детали.
- Проверьте крепление стартера – ослабленные болты вызывают люфт и шум.
- Перегрев стартера или генератора:
- Убедитесь в правильном сечении проводов питания стартера и отсутствии сопротивлений, вызывающих перегрев.
- Проверьте отсутствие коротких замыканий в обмотках стартера и генератора.
- Обеспечьте адекватное охлаждение узла, при необходимости добавьте вентиляцию или теплоотводы.
Регулярное техническое обслуживание и своевременная диагностика позволят выявить отклонения в работе стартера, установленного вне штатного узла, и предотвратить выход из строя оборудования.
Вопрос-ответ:
Какие основные этапы нужно пройти для установки стартера на генератор без штатного узла?
Первым шагом является выбор подходящего стартера, совместимого с генератором по мощности и конструктивным параметрам. Затем следует подготовить место крепления — определить, где именно будет размещен стартер на корпусе генератора. После этого монтируют крепежные элементы, обеспечивающие надежную фиксацию. Далее подключают электрическую проводку, учитывая полярность и защиту от перегрузок. В завершение проводят тестирование запуска для проверки корректной работы узла.
Какие сложности могут возникнуть при установке стартера на генератор без штатного крепления?
Основные трудности связаны с отсутствием стандартного места крепления, что требует изготовления специальных кронштейнов или адаптеров. Также нужно правильно подобрать параметры стартера, чтобы он не создавал чрезмерную нагрузку на генератор. Электрические подключения требуют точного соблюдения схемы, чтобы избежать коротких замыканий или неправильной работы системы. В некоторых случаях возникает необходимость в доработке системы управления генератором для интеграции нового стартера.
Можно ли использовать стартер от другого оборудования для генератора без штатного узла, и как правильно его выбрать?
Да, применение стартера от другого оборудования возможно, если его технические характеристики соответствуют требованиям генератора. Важно учитывать параметры напряжения, тока и мощность стартера. Также необходимо проверить габариты и возможность крепления. Перед установкой желательно провести замеры и сравнение характеристик, чтобы избежать преждевременного износа или повреждения генератора.
Какие инструменты и материалы понадобятся для самостоятельной установки стартера на генератор без штатного узла?
Для работы потребуются набор гаечных ключей и отверток, дрель с комплектом сверл для металла, сварочный аппарат или болтовое соединение для крепления, мультиметр для проверки электрических цепей. Дополнительно понадобятся крепежные элементы — болты, шайбы, гайки, а также изоляционные материалы для электрических проводов. При необходимости — металлические пластины или уголки для изготовления крепежа.
Как проверить правильность работы стартера после установки на генератор без штатного узла?
После установки стартер необходимо подключить к системе питания и проверить, насколько плавно и быстро он вращает вал генератора. Важно следить за отсутствием посторонних шумов и вибраций. Также нужно убедиться, что стартер не перегревается и что электрическая цепь не имеет коротких замыканий. Для этого проводят несколько последовательных запусков с контролем напряжения и силы тока. Если все параметры находятся в пределах нормы, установка считается успешной.
Как правильно подобрать и закрепить стартер на генератор без штатного узла запуска?
Для установки стартера на генератор без штатного узла сначала необходимо выбрать устройство с подходящими техническими характеристиками, такими как напряжение и мощность, совместимые с вашим генератором. После выбора стартера важно разработать или адаптировать крепежную платформу — часто используется металлический кронштейн, который фиксируется на корпусе генератора. При закреплении нужно обеспечить надежную фиксацию, чтобы исключить вибрации и смещения во время работы. Также стоит обратить внимание на правильное выравнивание стартера относительно шкива генератора, чтобы избежать износа ремня или повреждений. Для подключения электропроводки следует использовать кабели с соответствующим сечением и обеспечить качественную изоляцию.
