3

0
Второе правило Кирхгофа объясняет взаимосвязь между токами и напряжениями в электрических цепях, обеспечивая условия для анализа сложных схем.

0
Вспененный ПВХ — легкий и прочный материал, используемый в строительстве и рекламе. Отличается высокой устойчивостью к воздействию влаги и механическим...

0
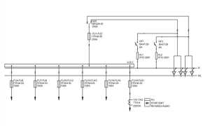
Объяснение понятия ВРУ 0,4 кВ: назначение, функции и особенности распределительного устройства в электрических сетях низкого напряжения.

0
Узнайте, какие постройки можно возводить на участке в садоводстве без разрешения, что требует согласования, и какие правила следует учитывать при...

0
Сравнение материалов Волма и Кнауф по качеству, характеристикам и цене для выбора подходящего варианта в строительстве и ремонте.
Показать ещё