
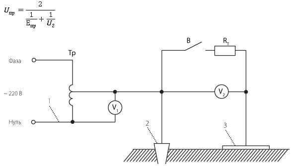
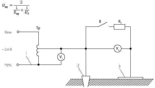
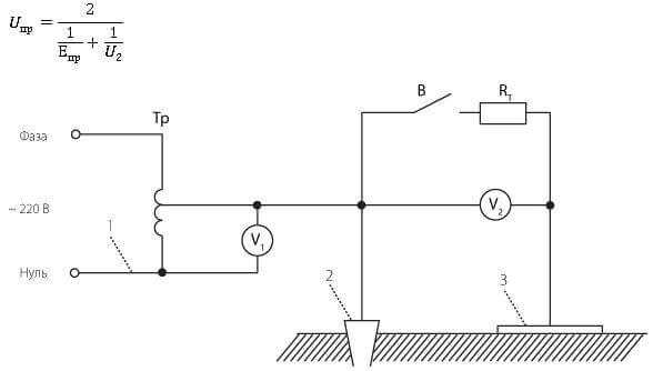
Напряжение прикосновения возникает при контакте человека с элементами оборудования, оказавшимися под напряжением вследствие аварийных режимов или утечек тока. Критическим считается уровень свыше 50 В переменного тока (или 120 В постоянного), при котором возможно поражение организма. Для анализа опасности необходимо учитывать совокупность факторов, определяющих конечную величину напряжения прикосновения.
Сопротивление заземления – один из ключевых параметров. Чем выше сопротивление заземляющего устройства, тем выше потенциал на корпусе оборудования при пробое. Для защиты персонала нормативы требуют сопротивление не выше 4 Ом в системах TN и не выше 1 Ом в системах IT и TT при наличии автоматического отключения питания.
Состояние поверхности пола и обуви существенно влияет на ток, проходящий через тело. Влажный бетонный пол, металлическое покрытие или наличие загрязнений резко снижают сопротивление пути прохождения тока. Использование диэлектрических ковров и изолирующей обуви позволяет снизить уровень прикосновенного напряжения до безопасного уровня даже при аварийных ситуациях.
Точка прикосновения и путь прохождения тока через тело напрямую определяют тяжесть поражения. Контакт «рука-нога» более опасен, чем «рука-рука», из-за прохождения тока через область сердца. При расчетах учитывается эквивалентное сопротивление тела – около 1000 Ом при влажной коже, что увеличивает риск при высоких токах даже при кратковременном воздействии.
Тип и конструкция системы электроснабжения определяют потенциальную опасность прикосновения. В системах TN-C отсутствует разделение нулевого и защитного проводников, что увеличивает вероятность появления напряжения на корпусах при обрыве PEN-проводника. В системах IT благодаря изолированной нейтрали вероятность поражения ниже, но при наличии второго замыкания риск резко возрастает.
Оптимизация факторов воздействия достигается за счёт применения устройств защитного отключения (УЗО) с током срабатывания до 30 мА, регулярной проверки состояния заземляющих соединений, контроля влажности в помещениях и использования персональных средств защиты. Минимизация напряжения прикосновения – это не отдельная мера, а результат комплексного подхода к электробезопасности.
Роль сопротивления тела человека в формировании напряжения прикосновения

Сопротивление тела человека оказывает решающее влияние на величину напряжения прикосновения. Величина этого сопротивления варьируется в широких пределах – от 500 Ом до 100 000 Ом – в зависимости от физиологических факторов, состояния кожи и условий контакта с токоведущими частями.
- При сухой, неповреждённой коже сопротивление может достигать 10 000–50 000 Ом. Это снижает величину тока, проходящего через тело, при одинаковом напряжении прикосновения.
- При влажной или повреждённой коже сопротивление резко падает – до 500–1 000 Ом. В таких условиях даже напряжение менее 50 В может вызвать опасный ток через организм.
- Контакт с токоведущими частями через мокрую одежду, металлические предметы или в условиях высокой влажности значительно снижает суммарное сопротивление пути тока.
Рассмотрение сопротивления тела особенно важно при оценке допустимых значений напряжения прикосновения:
- Для сухих условий допускается временное напряжение прикосновения до 50 В переменного тока (AC) или до 120 В постоянного тока (DC).
- В сырых помещениях или при работе на открытом воздухе безопасный предел снижается до 12–24 В AC.
Для повышения электрической безопасности рекомендуется:
- Избегать работы с электрооборудованием при повышенной влажности без средств индивидуальной защиты.
- Использовать диэлектрические перчатки, коврики и инструменты с изолирующими рукоятками.
- Обеспечивать регулярную проверку изоляции и состояния защитных устройств.
Снижение сопротивления тела – основной фактор роста тока при прикосновении. Даже при относительно низком напряжении прикосновения возможны тяжёлые поражения, если сопротивление тела резко уменьшено внешними условиями. Учет этого параметра необходим при проектировании и эксплуатации электроустановок.
Влияние сопротивления заземляющего контура на опасность прикосновения

Сопротивление заземляющего контура непосредственно влияет на величину напряжения прикосновения. При аварийных режимах, например при пробое изоляции, потенциал корпуса электрооборудования относительно земли определяется величиной тока замыкания и сопротивлением заземления. Чем выше это сопротивление, тем больше напряжение прикосновения, создающее опасность для человека.
Для систем с заземленной нейтралью (TN и TT) нормативное значение сопротивления заземления для одиночных заземлителей не должно превышать 4 Ом при напряжении до 1 кВ. Однако даже при соблюдении этого норматива в условиях повышенной удельной сопротивляемости грунта (например, в зимний период) фактическое сопротивление может возрастать, увеличивая напряжение прикосновения до опасных уровней.
Практическая рекомендация – обеспечение многократного резервирования заземляющего устройства за счёт применения нескольких заземлителей, распределённых по площади. При этом важно учитывать распределение потенциала по поверхности земли. В зонах с высокой плотностью тока прикосновения (в радиусе до 3 м от заземлителя) необходимо использование выравнивающих металлических решёток или дополнительных электродов, чтобы снизить шаговое напряжение и уменьшить градиент потенциала.
Для критически важных объектов (электроподстанции, промышленные установки) допускается снижение сопротивления до 1 Ом и ниже с применением вертикальных глубинных электродов, особенно в скальных или песчаных грунтах. При этом учитывается не только суммарное сопротивление, но и равномерность распределения токов по заземляющей системе, что критично при молниезащите и токах короткого замыкания.
В условиях эксплуатации необходимо регулярно проводить измерения сопротивления заземления с помощью мегаомметра или прибора двойного заземления (метод амперметра-вольтметра), особенно после сезонных изменений почвы. Допустимые отклонения сопротивления – не более 20% от первоначального значения, превышение которых требует немедленной ревизии системы заземления.
Зависимость напряжения прикосновения от тока замыкания на землю

Напряжение прикосновения прямо пропорционально току замыкания на землю и сопротивлению пути протекания тока через тело человека и землю. При однофазном замыкании в сетях с изолированной нейтралью значение тока ограничено ёмкостным током, что снижает величину напряжения прикосновения. В сетях с заземлённой нейтралью ток замыкания может достигать сотен ампер, что приводит к критическим значениям напряжения прикосновения, особенно при неэффективной системе уравнивания потенциалов.
Для сетей с сопротивлением заземления выше 10 Ом при токе замыкания 100 А напряжение прикосновения может превысить 1000 В. Это представляет смертельную опасность, особенно при длительности воздействия более 0,1 с. При снижении сопротивления заземления до 1 Ом при том же токе величина напряжения падает до 100 В, что уже соответствует допустимым значениям по ГОСТ 12.1.038.
Для минимизации рисков рекомендуется обеспечить токи замыкания на землю не выше 30 А в распределительных сетях до 1 кВ с глухозаземлённой нейтралью, при условии, что сопротивление заземления не превышает 4 Ом. Установка устройств защиты от замыканий на землю с временем отключения не более 0,04 с позволяет ограничить опасное воздействие на человека.
При проектировании электроустановок необходимо рассчитывать максимальные токи замыкания и соответствующее им напряжение прикосновения с учётом наихудших условий: сухая почва, изолированная обувь, одиночный контакт. Превышение допустимых уровней требует пересмотра схемы заземления и установки быстродействующей защитной автоматики.
Как материал и структура пола влияют на напряжение прикосновения

Сопротивление покрытия пола напрямую влияет на величину напряжения прикосновения в случае пробоя изоляции. При сопротивлении менее 100 кОм пол считается проводящим, что способствует быстрому распространению тока на тело человека при прикосновении к повреждённому оборудованию.
Бетонные полы, особенно влажные, обладают низким удельным сопротивлением – порядка 50–500 Ом·м. Это увеличивает риск высоких токов прикосновения. В производственных помещениях с бетонными основаниями рекомендуется применение диэлектрических ковров или укладка дополнительного слоя с высокоомным покрытием.
Деревянные полы при сухом климате имеют сопротивление выше 1 МОм, однако при повышенной влажности их проводимость возрастает. Применение лаков с изоляционными свойствами существенно снижает токопроводимость древесины.
Резиновые покрытия с толщиной не менее 5 мм и удельным сопротивлением свыше 108 Ом·м эффективно ограничивают ток прикосновения. Их использование критично в зонах с высоким риском пробоя: распределительные щиты, лаборатории, зоны обслуживания электроустановок.
Многослойная структура пола может включать изолирующие и токопроводящие слои. Верхний изолирующий слой должен иметь гарантированное сопротивление не менее 1 МОм. Нарушение целостности верхнего слоя (трещины, истирание) резко снижает его защитные свойства.
Рекомендация: при проектировании полов в электроопасных зонах следует учитывать не только тип материала, но и его поведение при увлажнении, старении и механических нагрузках. Регулярный контроль сопротивления покрытия является обязательным элементом системы электробезопасности.
Влияние метеоусловий на параметры напряжения прикосновения

Метеоусловия напрямую влияют на электрические характеристики заземляющих устройств, а следовательно – и на величину напряжения прикосновения. Основные метеофакторы, изменяющие параметры, – влажность, температура, осадки и обледенение.
- Повышенная влажность почвы снижает её удельное сопротивление, тем самым уменьшая сопротивление заземляющего устройства. Это увеличивает ток, проходящий через тело человека при прикосновении, что ведёт к росту напряжения прикосновения.
- Дождь и мокрый снег создают проводящую пленку на поверхности оборудования и земли, что увеличивает площадь контакта и снижает поверхностное сопротивление. Это способствует росту токов утечки и увеличению напряжения прикосновения в зоне растекания.
- Обледенение оборудования и проводящих частей может нарушать равномерность потенциалов. Лед, загрязнённый солями или пылью, становится проводником, что приводит к неожиданным токам прикосновения даже при отсутствии прямого контакта с токоведущими частями.
- Высокая температура воздуха снижает влажность почвы и воздуха, что увеличивает сопротивление заземления. Это может уменьшать напряжение прикосновения, но одновременно снижает эффективность системы защиты от перенапряжений.
- Молниевые разряды в условиях грозовой активности вызывают резкие импульсы напряжения, и даже кратковременное увеличение потенциалов в земле может создавать опасные уровни напряжения прикосновения в зоне с плохим потенциалом выравнивания.
- Проверяйте параметры заземления в разные сезоны: после дождей и в засуху.
- Устанавливайте дополнительные уравниватели потенциалов в зонах с риском обледенения.
- Используйте гигроскопичные материалы в системах заземления для стабилизации сопротивления в переменчивых климатических условиях.
- При проектировании учитывайте региональные климатические характеристики (тип почвы, количество осадков, частота гроз).
Игнорирование метеоусловий при расчётах и эксплуатации может привести к неконтролируемому увеличению напряжения прикосновения и, как следствие, к электротравмам.
Учет времени срабатывания защитных устройств при расчёте напряжения прикосновения
Нормативные документы регламентируют максимальное время токовой нагрузки на тело человека, которое не должно превышать опасных значений. Например, ПУЭ устанавливает предельное время срабатывания устройств защиты в зависимости от номинального тока утечки или тока короткого замыкания. Чем быстрее сработает защитное устройство, тем ниже допустимое напряжение прикосновения.
Рекомендуется учитывать время отключения с точностью до долей секунды. Для устройств с временем срабатывания до 0,2 с расчетное напряжение прикосновения существенно снижается. При увеличении времени срабатывания свыше 0,5 с вероятность поражения человека возрастает, что требует корректировки параметров заземляющего устройства или дополнительной защиты.
Практическая рекомендация – использовать устройства с минимальным временем срабатывания, соответствующие номинальным токам цепи, и проводить их тестирование в условиях эксплуатации. При проектировании систем защитных мер необходимо учитывать инерционность срабатывания, а также особенности характера нагрузки и возможные задержки, вызванные коммутацией или конструктивными особенностями аппаратуры.
В условиях повышенного риска (влажные помещения, металлоконструкции, многопользовательские зоны) следует применять устройства с временем срабатывания не более 0,1–0,15 с. При расчётах допускается использовать коррекционные коэффициенты, снижающие расчетное напряжение прикосновения пропорционально времени отключения.
Вопрос-ответ:
Какие основные параметры влияют на величину напряжения прикосновения в электрических системах?
На величину напряжения прикосновения оказывают влияние сопротивление тела человека, сопротивление поверхности, на которую он опирается, а также ток, протекающий через контактное место. Значительную роль играет также характер и площадь контакта, а также особенности конструкции оборудования и наличие защитных средств.
Как влияет влажность кожи на значение напряжения прикосновения?
Влажность кожи существенно снижает её сопротивление, что ведёт к увеличению тока, проходящего через тело при прикосновении к токоведущим частям. Следовательно, при влажной коже напряжение прикосновения становится более опасным, так как ток легче проходит и может вызывать поражение.
Почему важно учитывать сопротивление заземления при анализе напряжения прикосновения?
Сопротивление заземления определяет путь тока к земле и влияет на распределение напряжения в цепи. Чем ниже сопротивление заземления, тем меньше напряжение на корпусе оборудования и, соответственно, на месте прикосновения. Высокое сопротивление заземления может привести к опасному увеличению напряжения прикосновения.
Каким образом конструкция электроустановки снижает риск высокого напряжения прикосновения?
Конструктивные меры, такие как установка защитных кожухов, применение изоляции, заземление металлических частей и использование устройств защитного отключения, снижают вероятность контакта с опасным напряжением и уменьшают его величину на точке прикосновения, обеспечивая безопасность.
Как меняется напряжение прикосновения при различных условиях контакта человека с оборудованием?
Напряжение прикосновения зависит от типа контакта: при сухой коже и стоянии на изолирующем покрытии напряжение обычно ниже, а при влажной коже и контакте с землёй — выше. Также влияет площадь соприкосновения и сила нажима, что меняет сопротивление пути тока и, соответственно, величину напряжения.
