
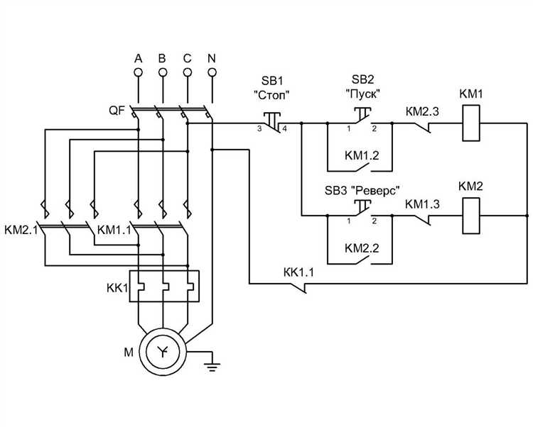
Подключение промышленного оборудования, работающего от трёхфазной сети 380 В, требует точного соблюдения технических норм и расчётов. Ошибки на этом этапе могут привести к повреждению станка, перегреву кабелей, срабатыванию защитных устройств и даже возгоранию. Прежде чем приступить к монтажу, необходимо проверить соответствие параметров электросети – фазность, напряжение между фазами и частоту тока – требованиям оборудования.
Станки, рассчитанные на 380 В, подключаются через трёхфазный ввод, причём обязательным элементом является автоматический выключатель с характеристикой, подходящей под пусковые токи двигателя. При этом расчёт сечения кабеля должен учитывать не только мощность станка, но и длину линии, способ прокладки, допустимые потери напряжения и условия охлаждения. Например, для станка мощностью 7,5 кВт, подключённого на расстоянии 15 м от щита, при медном кабеле в гофре минимальное сечение фазного проводника должно составлять не менее 4 мм².
Перед подключением необходимо убедиться, что вводной автомат и УЗО соответствуют требованиям ПУЭ по току отсечки и времени срабатывания. При этом важно, чтобы нулевая шина и заземление были разведены корректно: ноль – на PEN-шину, заземление – на контур заземления с сопротивлением не выше 4 Ом. Неправильная схема может привести к поражению током при повреждении изоляции или перекосе фаз.
После монтажа подключение обязательно проверяется прибором – чаще всего мультиметром или фазометром. Измеряется чередование фаз, а также напряжение между ними. При необходимости фазы на вводе меняются местами. Только после этого проводится пробный запуск оборудования с контролем тока на каждой фазе, температуры кабеля и устойчивости работы двигателя под нагрузкой.
Определение типа подключения: звезда или треугольник

Перед подключением станка к сети 380 В необходимо точно определить тип схемы соединения его обмоток – «звезда» или «треугольник». Это влияет на рабочее напряжение, пусковые токи и допустимую нагрузку на электродвигатель.
Обычно информация о типе подключения указывается на шильдике электродвигателя. Если указано: 220/380 В – обмотки рассчитаны на 220 В, и для сети 380 В используется соединение «звезда». Если 380/660 В – применяется схема «треугольник».
На практике определить схему можно, сняв крышку клеммной коробки. Варианты подключения:
| «Звезда» | Три конца обмоток соединены вместе (общая точка), остальные три подключаются к фазам сети. На клеммнике перемычки установлены между клеммами U2-V2-W2. |
| «Треугольник» | Конец одной обмотки соединён с началом следующей, образуя кольцо. Перемычки ставятся между U1-W2, V1-U2, W1-V2. |
Подключение в «звезду» снижает пусковой ток, используется при высоком питающем напряжении. «Треугольник» подходит для полной мощности двигателя, но требует снижения напряжения на обмотках. Неверный выбор может вызвать перегрев и выход из строя обмоток.
Для некоторых станков возможен запуск по схеме «звезда – треугольник» с автоматическим переключением. В этом случае требуется проверка совместимости двигателя и использование соответствующего пускателя.
Проверка соответствия мощности станка параметрам сети

Перед подключением станка на 380 В необходимо убедиться, что его мощность не превышает возможностей питающей электросети. Это исключает перегрузку, перегрев кабелей и срабатывание защитных устройств.
- Уточните номинальную мощность станка на шильдике или в техническом паспорте. Например, 7,5 кВт.
- Определите номинальный ток при напряжении 380 В: I = P / (√3 × U × cosφ). Для 7,5 кВт и cosφ = 0,85: I ≈ 13,4 А.
- Сравните полученное значение с допустимым током автоматического выключателя в щите. Он должен иметь запас не менее 10–15% от расчетного тока.
- Проверьте сечение питающего кабеля. Для 13,4 А при медном проводе минимальное сечение – 2,5 мм², но рекомендуется 4 мм² для снижения потерь и запаса на пусковые токи.
- Удостоверьтесь, что суммарная нагрузка на фазу не превышает допустимую для вашей линии. Учитывайте одновременную работу других устройств.
- Если станок с частыми пусками, применяйте плавный пуск или частотный преобразователь для ограничения пускового тока.
При несоответствии параметров необходимо модернизировать сеть: увеличить сечение кабеля, установить новый вводной автомат или перераспределить нагрузку по фазам.
Выбор и монтаж автоматического выключателя

Точный расчет тока определяется по формуле: I = P / (√3 × U × cosφ), где P – мощность станка в ваттах, U – напряжение (380 В), cosφ – коэффициент мощности (обычно 0.8–0.95). Например, при мощности 7.5 кВт и cosφ = 0.9, расчетный ток составит около 12.7 А. В этом случае оптимальный автомат – 16 А с характеристикой C или D, в зависимости от пусковых токов.
При высоких пусковых токах, характерных для асинхронных электродвигателей, предпочтительнее автоматы с характеристикой D – они выдерживают кратковременные перегрузки до 10–14 номиналов. При умеренных пусках допустим вариант C (в 5–10 раз выше номинала).
Монтаж автомата выполняется в распределительном щите на DIN-рейку. Подключение осуществляется медным кабелем сечением, соответствующим току автомата. Для 16 А требуется минимум 2.5 мм², для 25 А – 4 мм². Заземление подводится отдельно, автомат его не коммутирует.
Контакты автомата затягиваются динамометрической отверткой согласно паспортным значениям, обычно 2.5–3 Н·м. Перетягивание недопустимо – это приводит к деформации клемм и потерям контакта.
Перед включением обязательно проверяется фазировка, целостность изоляции и отсутствие короткого замыкания мультиметром или мегомметром. Подключение производится при отключенной нагрузке. После включения – контроль напряжения на выходе автомата и тестовый запуск станка.
Прокладка кабеля с учетом допустимой нагрузки

Перед выбором кабеля необходимо точно определить токовую нагрузку станка. Для оборудования, работающего от трёхфазной сети 380 В, расчетная мощность делится на корень из трёх и напряжение, после чего определяется сила тока. Например, для станка мощностью 7,5 кВт: I = 7500 / (1,73 × 380) ≈ 11,4 А.
Кабель должен выдерживать длительную нагрузку с запасом не менее 20%. В указанном примере токовая нагрузка с учетом запаса составит около 13,7 А. Для таких условий подходит медный кабель сечением не менее 2,5 мм² при открытой прокладке. Если кабель укладывается в трубе, лотке или стене, минимальное сечение увеличивается до 4 мм².
При протяжённости более 20 метров необходимо учитывать падение напряжения. Для сохранения допустимого уровня падения не более 5% рекомендуется увеличить сечение. Например, при длине 30 метров для нагрузки 13,7 А оптимально использовать кабель 6 мм².
Алюминиевые кабели применять нецелесообразно: у них хуже токопроводящие характеристики и выше тепловыделение, что требует увеличения сечения минимум на два шага. При выборе обязательно учитывать не только ток, но и условия охлаждения, способ прокладки, тип изоляции (например, ПВС, ВВГнг) и окружающую температуру.
Прокладку кабеля выполняют без стыков. Недопустимо соединять проводники вне распределительных коробок. Для защиты применяются автоматы с характеристикой «С» при индуктивной нагрузке. Выключатели подбираются по фактическому току и сечению кабеля, а не только по номиналу станка.
Подключение к распределительному щиту по схеме

Подключение станка на 380 В к распределительному щиту требует точного соблюдения схемы и применения сертифицированных компонентов. Ввод осуществляется через автоматический выключатель трёхполюсного типа с номиналом, соответствующим пусковым и рабочим токам оборудования. Например, для станка с потребляемой мощностью 7,5 кВт следует использовать автомат на 16–20 А с характеристикой С или D в зависимости от характера нагрузки.
Кабель выбирается медный, сечением не менее 2,5 мм² на фазу при длине линии до 20 метров. При большем расстоянии сечение увеличивают с учётом падения напряжения. Кабель прокладывается в гофре или металлорукаве с фиксацией на каждом метре. На концах кабеля – наконечники НШВИ или кабельные гильзы. Перед вводом питания проверяется правильность чередования фаз с помощью индикатора фаз и осуществляется пробный пуск.
Проверка фазировки и направления вращения двигателя

Перед подключением трёхфазного двигателя к сети 380 В необходимо проверить правильность фазировки, чтобы исключить аварийные ситуации и повреждение оборудования.
Проверка фазировки выполняется с помощью фазометра или индикаторной отвертки. Для этого измеряют наличие напряжения между каждой из трёх фаз и нулём. Все три фазы должны иметь одинаковое напряжение около 220 В, а между фазами – 380 В ±10%. Если напряжение отличается более чем на 5%, требуется выявить и устранить причины дисбаланса.
Для уточнения порядка чередования фаз используется фазоуказатель (фазометр) или специальное устройство для определения направления вращения поля. Неправильный порядок фаз может привести к обратному вращению ротора.
Проверка направления вращения двигателя проводится после подключения мотора к сети. Клеммы подключаются в соответствии с паспортной схемой, затем кратковременно подают питание и наблюдают за направлением вращения вала.
Если направление вращения не соответствует требуемому, меняют местами любые две фазы на вводе двигателя. Это гарантирует изменение направления вращения без изменения параметров питания.
При отсутствии визуального доступа к валу применяют индикатор направления вращения магнитного поля или специальные датчики. Недопустимо длительное включение двигателя при неправильной фазировке – это вызывает перегрузки и повышенный износ.
Вопрос-ответ:
Какие требования к электропроводке для подключения станка на 380 В?
Для подключения станка на 380 В необходимо использовать проводку с соответствующим сечением, рассчитанным на максимальную нагрузку оборудования. Обычно применяются медные кабели с сечением не менее 4 мм², но точный выбор зависит от мощности станка и длины линии. Важно обеспечить надежное заземление и установить защитные устройства, такие как автоматические выключатели и УЗО, чтобы избежать перегрузок и коротких замыканий.
Как правильно подключить трехфазный станок к сети 380 В?
Трехфазный станок подключается к сети, где присутствуют три фазных провода и один нулевой. На клеммы станка подсоединяют каждую из трех фаз, а нулевой провод и заземление подключают согласно схеме производителя. Очень важно соблюдать полярность и последовательность фаз, чтобы избежать повреждения электродвигателя. Перед включением следует проверить исправность всех соединений и защитных устройств.
Какие меры безопасности необходимо соблюдать при подключении станка к 380 В?
При работе с оборудованием на 380 В требуется строго соблюдать правила техники безопасности. Перед началом монтажа нужно отключить питание, использовать изолирующие инструменты и носить защитные перчатки. Подключение должны выполнять квалифицированные специалисты, а все соединения тщательно изолировать. Также важно установить защитные устройства и регулярно проверять состояние электропроводки для предотвращения аварий.
Можно ли подключить станок на 380 В к обычной бытовой сети 220 В?
Нет, подключение трехфазного станка на 380 В к однофазной сети 220 В невозможно напрямую, поскольку оборудование рассчитано на другое напряжение и количество фаз. Для работы такого станка требуется специализированное трехфазное питание. В случае отсутствия трехфазной сети можно использовать трансформатор или частотный преобразователь, но эти решения требуют дополнительного оборудования и согласования с электриком.
Какие последствия могут возникнуть при неправильном подключении станка на 380 В?
Ошибки в подключении могут привести к серьезным проблемам: электродвигатель может перегреться и выйти из строя, возможно короткое замыкание или повреждение системы управления. Неправильная последовательность фаз может вызвать вращение в обратную сторону, что опасно при работе с механизмами. Кроме того, отсутствие заземления увеличивает риск поражения электрическим током. Такие ситуации часто приводят к дорогостоящему ремонту и простоям в работе.
